球王会
搜索
登录
中文
英文
首页
产品中心
DC/DC电源治理芯片
多相数字控制器
智能集乐成率器件
降压转换器POL
电子开关/热插拔控制
AC/DC电源治理芯片
非隔离电源
隔离电源
LED照明驱动芯片
非调光
调光
智能面板
电机控制与驱动芯片
电机驱动
MCU
应用
LED照明
智能照明
高性能灯具
通用光源
电扇灯
高性能盘算应用
Server
DT
PC(NB/Desk PC/主板)
VGA
汽车电子
汽车电扇
车载水泵
车载压缩机控制
工业应用
两轮电动车
白色家电
电动工具
效劳器电扇
消耗电子
快充
清洁电器
小家电
高速风筒
效劳与支持
销售网络
咨询效劳
选型指南下载
投资者关系
信息披露
ESG报告
加入我们
社会招聘
校园招聘
实习生招聘
文化福利
晶星妄想
关于球王会
球王会简介
新闻资讯
分子公司
云游晶丰
LED照明
智能照明
高性能灯具
通用光源
电扇灯
高性能盘算应用
Server
DT
PC(NB/Desk PC/主板)
VGA
汽车电子
汽车电扇
车载水泵
车载压缩机控制
工业应用
两轮电动车
白色家电
冰箱
洗衣机
空调内机
空调外机
电动工具
效劳器电扇
消耗电子
快充
清洁电器
小家电
高速风筒
空调外机
目今位置:
首页
>
应用
>
工业应用
>
白色家电
>
空调外机
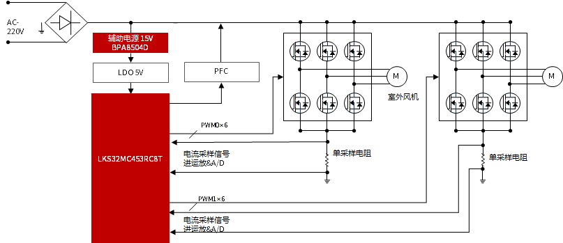
应用形貌
MCU是空调驱动系统的的焦点单位,球王会使用运算性能优异,可靠性高的LKS32MC45x/07x系列MCU,配合功效富厚、性能稳固的压缩机/风机控制算法,支持市场上主流的家用/商用空调外机,提供周全且性能优异的解决计划。
应用框图
应用推荐
家用
/
商用空调压缩机应用
家用
/
商用空调外机压缩机、风机、
PFC
三合一应用
商用空调三路交织
PFC
应用
选型推荐
型号
产品类型
LKS32MC453
MCU
LKS32MC071
LKS561
预驱
BPA8506D
辅助电源
网站地图